
防雷開關電源電路設計方案
一般建筑物上的避雷針只能防止直接雷擊,但強電磁場產生的感應雷擊和脈沖電壓會潛入房間,危及電視.電話、電子儀表和其他電氣設備。特別是太陽能控制儀表,由于太陽能安裝位置的特殊情況,其使用穩定性一直是大多數開發人員關注的焦點。
瞬時高壓雷擊浪涌和信號系統浪涌是儀器穩定性差的重要原因。感應雷擊是信號系統浪涌電壓的主要來源.電磁干擾(EMI).無線電干擾和靜電干擾。受這些干擾信號影響的金屬物體(如電話線)會導致傳輸中的數據代碼錯誤,影響傳輸的準確性和傳輸速率。如何設計防雷電路已成為儀器研發的一個關鍵問題。
分析雷擊浪涌
電子設備最常見的危害不是由直接雷擊引起的,而是由電源和通信線路中的電流浪涌引起的。一方面,電子設備的內部結構高度集成(VLSI芯片),從而導致設備耐壓.抗過電流水平降低,雷電(包括感應雷和操作過電壓浪涌)的承載力降低。另一方面,由于信號源路徑的增加,系統比以前更容易受到雷電波的侵入。浪涌電壓可通過電源線或信號線進入計算機設備。我們將分別討論以下兩個方面:
1)電源浪涌
當電力系統出現短路故障時,電源浪涌不僅僅來自雷擊.大負荷會產生電源浪涌,電網綿延數千英里。雷擊和線路浪涌的概率都很高。當雷擊發生在離你幾百公里的地方時,雷擊浪涌通過電網以光速傳輸,并通過變電站衰減。當它到達你的電腦時,可能仍然有數千伏。這種高壓很短,只有幾十到幾百微秒,或者不足以燒壞電腦,但它對電腦內部的半導體元件有很大的損壞,就像舊聲音的噪音比新聲音的噪音大一樣,因為內部元件受損。隨著這些損壞的加深,計算機逐漸變得越來越不穩定,或者可能導致您的重要數據丟失。
美國GE公司測量一般家庭.飯店.公寓等低壓配電線(110)V)在10000小時倍的浪涌電壓在10000小時內(約一年零兩個月)發生在線間,達到800多次,其中超過1000次V這樣的浪涌電壓完全有可能一次性損壞電子設備。
2)信號系統浪涌
感應雷擊是信號系統浪涌電壓的主要來源.電磁干擾.無線電干擾和靜電干擾。這些干擾信號影響金屬物體(如電話線),這將導致傳輸中的數據代碼錯誤,影響傳輸精度和傳輸速率。消除這些干擾將改善網絡的傳輸狀態。
基于上述技術缺陷和條件,設計了一種基于壓敏電阻和陶瓷氣體放電管的開關電源電路。
設計防雷浪涌電路
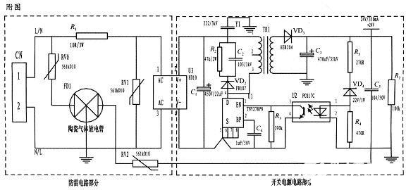
本文設計了一種基于壓敏電阻和陶瓷氣體放電管的單相平行抗雷擊浪涌電路,并應用于儀器的開關電源。整個電路包括防雷電路和開關電源電路,其中防雷電路由三個壓敏電阻和一個陶瓷氣體放電管組成,共模式.完全保護。由經典開關電源電路組成的防雷儀表電源電路采用壓敏電阻并聯,延長使用壽命。壓敏電阻短路故障后,與開關電源電路分離,不會引起火災。
為實現上述目的而采用的設計方案是在儀器的電源上應用壓敏電阻和陶瓷氣體放電管的單相并聯抗雷浪涌電路。主要分為防雷電路部分和開關電源電路部分,電路簡單,采用復合對稱電路,共模式.差觸全保護,可以不分L.N連接。使壓敏電阻RV1位于補丁整流模塊的前端L.N并聯,主要來鉗位L.N線間電壓,壓敏電阻RV0.RV2與陶瓷氣體放電管FD接地后串聯串聯,RV0與FD1串聯主要是感應雷擊浪涌電流在泄放L線上,RV2與FD1串聯主要是信號口24串人的泄放V參考電位上的能量,RV0.RV2短路故障后,FD它可以與電源電路分離,不會引起火災。
RV一條線繞電阻串聯在前端線上RV1短路故障時,繞線電阻可以起到保險絲的作用,斷開短路電路。壓敏電阻是一種電壓鉗位保護裝置,其鉗位電壓點的選擇,即壓敏電阻參數相對重要(選擇壓敏電壓較高、流量較大的更安全.耐用,故障率低);根據流量容量要求選擇形狀尺寸和包裝形式,本電路采用561k-10D與陶瓷氣體放電管串聯,延長使用壽命,確保安全。
根據要求的流量容量選擇陶瓷氣體放電管的流量容量,電路為3。RM470L-7.5-L,通流量為5000A。線繞電阻R1起限流分壓作用;補丁整流模塊起到開關電源電路前端整流的作用,C1為高壓濾波電容,Y電阻為去耦電容R2和電容C2及VD2組成開關電源芯片MOS吸收鉗位電路、保護芯片和開關電源芯片PI公司的TNY27系列,TR1為高頻變壓器,VD3.C3構成高頻變壓器二級濾波,U2.VD4.R3.R4.R5構成開關電源電路的反饋電路可以穩定設計值中的變壓器二次輸出電壓,在實際使用中取得了良好的效果。
在雷擊浪涌的設計中,基于壓敏電阻和陶瓷氣體放電管的單項并聯式防雷電路在近年的太陽能控制儀表開發中逐漸被廣大設計人員所青睞,本文所設計的電路就其嚴謹性,完全符合國標GB/T17626.5的試驗標準。在實際使用中可以空出PCB板的空間來為開發者提供隨心所欲的設計舞臺。